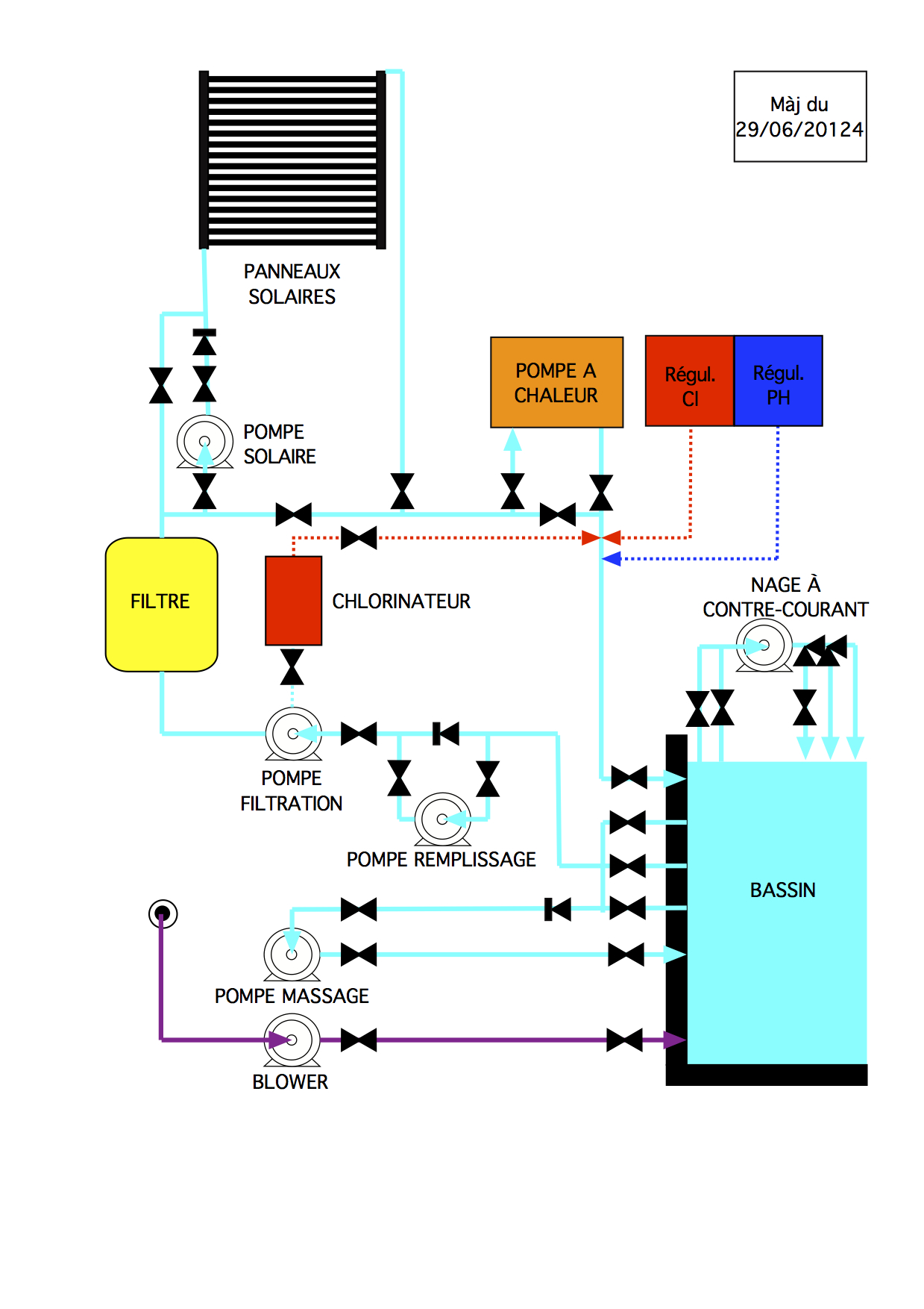
Schéma technique de l'installation hydraulique

 

Système en hivernage donc pas accessible avant le printemps prochain